山东合晟环保科技有限公司拟建设全厂产品质量提升及智能化改造项目,项目位于山东省滨州市邹平市九户镇,总投资6000万元,计划施工工期24个月。项目已于11月18日进入环评文件审批前公示阶段。
据炭黑产业网了解,2024年1月山东卓启环保科技有限公司购得山东开元润丰环保科技有限公司现有生产设备,即6万吨/年废轮胎综合利用项目,并于2024年3月由山东合晟环保科技有限公司整体收购,山东合晟环保科技有限公司共设置两个厂区,本项目位于西厂区,在山东开元润丰环保科技有限公司原有生产工艺基础上进行技改。
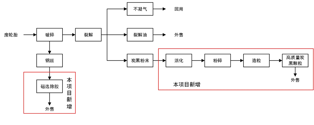
拟建项目在原有生产设备和其他公辅设施基础上,配套建设车间一座。
该项目以现有项目生产的粗炭黑粉末为原料,购置安装炭黑活化设备一套、炭黑造粒设备一套、炭黑自动化包装设备两套,及配套上下游公辅设施,对原炭黑设备升级,将炭黑粉进行活化、颗粒化提升进一步提升项目自动化及环保水平,提高产品品质。
据悉,现有工程粗炭黑表面被一层残留烃类所覆盖,并含有大量杂质。影响其本身作为炭黑最重要的补强性能。通过高温(在可控气氛下)蒸发回收表面的烃类,暴露其活性表面和形成孔隙结构。这极大地增加了比表面积,恢复了其与橡胶分子链的相互作用能力。能显著提高橡胶制品的强度、耐磨性和抗撕裂性。
购置安装除胶设备一套,现有项目产生的钢丝经过除胶设备后,去除钢丝附着的橡胶,提升钢丝品质。
该项目不涉及废橡胶炼油及现有工程粗炭黑生产工序改造,建设内容为炭黑活化、造粒、包装及钢丝除胶。本项目新增炭黑深加工仅针对现有工程炭黑粉末,无新增产能。

(技改完成后西厂区生产工艺)
该项目生产所用原料为现有工程生产的粗炭黑及钢丝,粗炭黑经深加工处理后,将可转化为约0.5%再生油、99%深加工炭黑、0.5%可燃气。该项目建成后,可年加工处理21000吨粗炭黑,生产6000 吨钢丝。





















